在細川阿爾派(Alpine)和歐米亞(Omya)集團成功經驗的基礎上,我們開發出了三種不同的連續式表面包覆系統:針盤磨包覆系統、渦流磨包覆系統和轉子磨包覆系統。
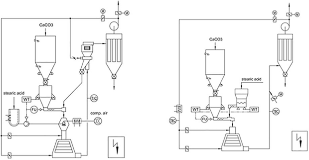
該連續式粉體表面包覆改性系統是在消化吸收德國技術的基礎上設計制造的中國設備,可用于多種粉體的表面改性,如碳酸鈣粉末(重質、沉淀)、高嶺土、滑石、云母、石墨、硫酸鋇、白炭黑、氫氧化鎂、氧化鋅、氧化鋁等,該系統適宜于多種固體、液體改性劑,如鋁酸鹽偶聯劑、鈦酸鹽偶聯劑、硅烷偶聯劑和硬脂酸。
15762271767
改性包覆效果好改性劑耗量較少
溫度速度可把控,生產效率高
連續化程度高,適用于大規模生產
生產過程連續穩定,運行成本低
適用范圍廣,多種無機礦物均可活化
操作簡便運行平穩,減小勞動強度
原理及特點:采用錐形的轉子和定子,轉子和定子的間隙調整;轉子線速度可達120米/秒;物料在轉子與定子之間高速沖擊、剪切和摩擦完成包覆過程。

詳細技術參數請咨詢青島優明科客服